IPv6 Network Topology Scenario
The tasks throughout this chapter explain how to plan for IPv6 services on
a typical enterprise network. The following figure shows the network that is referred
to throughout the chapter. Your proposed IPv6 network might include some or all
of the network links that are illustrated in this figure.
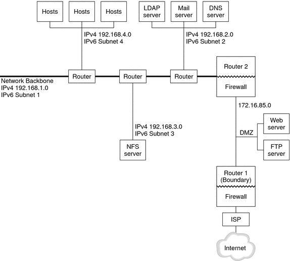
Figure 4-1 IPv6 Network Topology Scenario

The enterprise network scenario consists of five subnets with existing IPv4 addresses. The
links of the network correspond directly to the administrative subnets. The four internal
networks are shown with RFC 1918-style private IPv4 addresses, which is a common
solution for the lack of IPv4 addresses. The addressing scheme of these internal
networks follows:
Subnet 1 is the internal network backbone 192.168.1.
Subnet 2 is the internal network 192.168.2, with LDAP, sendmail, and DNS servers.
Subnet 3 is the internal network 192.168.3, with the enterprise's NFS servers.
Subnet 4 is the internal network 192.168.4, which contains hosts for the enterprise's employees.
The external, public network 172.16.85 functions as the corporation's DMZ. This network contains
web servers, anonymous FTP servers, and other resources that the enterprise offers to
the outside world. Router 2 runs a firewall and separates public network 172.16.85
from the internal backbone. On the other end of the DMZ, Router 1
runs a firewall and serves as the enterprise's boundary server.
In Figure 4-1, the public DMZ has the RFC 1918 private address 172.16.85. In the
real world, the public DMZ must have a registered IPv4 address. Most IPv4
sites use a combination of public addresses and RFC 1918 private addresses. However,
when you introduce IPv6, the concept of public addresses and private addresses changes.
Because IPv6 has a much larger address space, you use public IPv6 addresses
on both private networks and public networks.